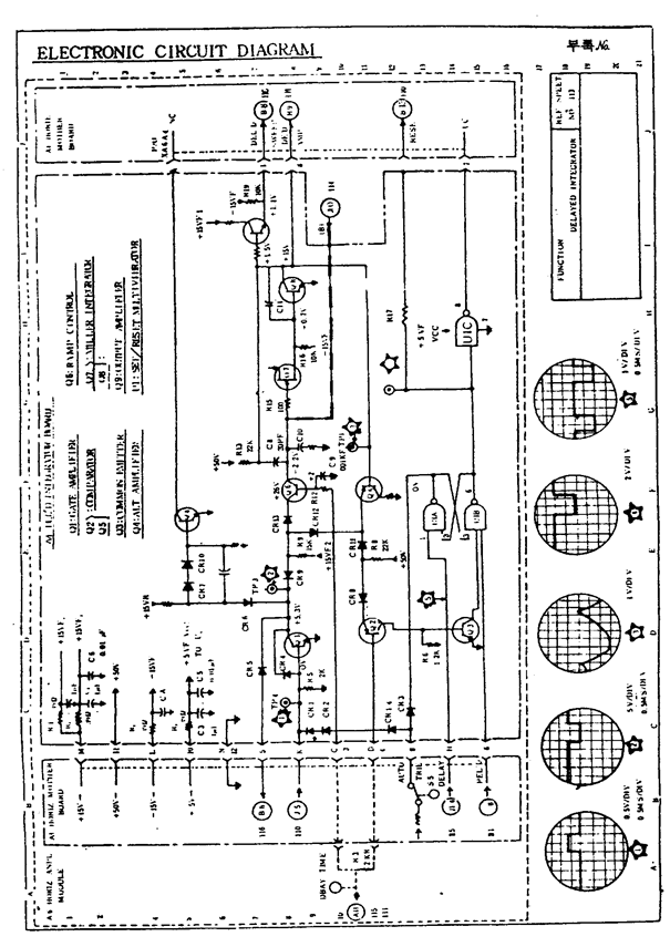
전자회로 체크도