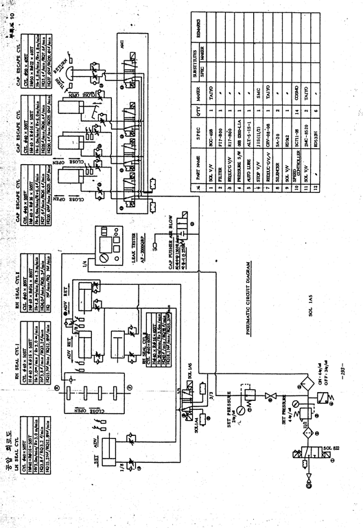
공압 회로도

부록 NO.11